View This Page In Any Language  



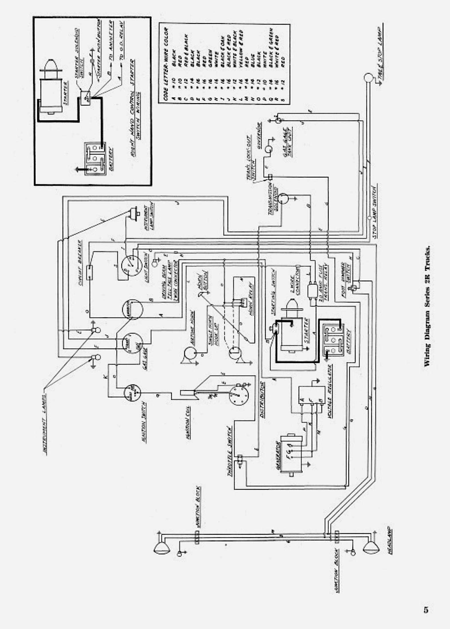
Studebaker 2R5 - Info (Parts and Shop Manual pages)

increased when able









1954 2R5 rear brake